 
 
                一、球磨機綜合簡介
1、用途:
根據易能公司產品行業使用調查,球磨機廣泛應用于水泥,硅酸鹽制品,建筑材料、耐火材料、化肥、黑與有色金屬選礦以及玻璃,陶瓷等生產行業。球磨機是大體積物料被破碎之后,再進行粉碎,或細粉碎的關鍵設備,可對各種礦石和其它可磨性物料進行干式或濕式粉磨。球磨機廣泛用于選礦,建材及化工等行業,分為干式和濕式兩種磨礦方式。
2、機體結構:
    球磨機是由水平的旋轉筒體,進出料空心軸及磨頭等部分組成,旋轉的筒內裝有研磨體,筒體材質為鋼板制造,還有支撐筒體的鋼架用于固定,研磨體一般為鋼制圓球,并按不同直徑和一定比例裝入筒中,研磨體也可用鋼段,按一定速度旋轉即可磨料。
3、磨料原理:
    需磨碎的原料通過空心軸頸口給入空心圓筒進行磨碎,圓筒內裝有各種直徑的磨礦介質(鋼球、鋼棒或礫石等)。當圓筒繞水平軸線以一定的轉速回轉時,裝在筒內的介質和原料在離心力和摩擦力的作用下,隨著筒體達到一定的高度,當自身的重力大于離心力時,便脫離筒體內壁拋射下落或滾下,由于沖擊力而擊碎礦石。同時在轉動過程中,磨礦介質相互間的滑動運動對原料也產生研磨作用。磨碎后的物料通過空心軸頸口排出。
4、主機與輔機:
驅動筒體旋轉的動力有主電機和輔助電機。主電機軸通過減速機及皮帶后驅動筒體旋轉,輔助電機和主電機為互鎖工作。當加料或啟動時輔助電機工作,因輔助電機經二級減速機構,輔機驅動轉筒的速度更慢力矩更大。
 
                                         
5、工作過程:
    裝原料時啟動輔助電機以較慢速度旋轉,將進料口旋轉到一個特定位置對準接口進料,待磨原料裝機后,因原料沉淀于底部直接用主機啟動會造成皮帶打滑,此時先用輔機先慢速工作一段時間,將原料搖均勻后再用主電機快速帶動轉筒旋轉。
二、EN501球磨機節能一體化專用控制柜簡介
1、簡介:
EN501系列球磨機節能一體化變頻控制柜是針對球磨機應用行業而開發的智能節電設備??刂乒癫坏渲昧穗妷罕恚娏鞅?,直流電抗器,液晶顯示屏等,而且還根據球磨機工藝/工作流程要求開發了具有豐富的參數設計可滿足多鐘球磨要求,另外,該系列產品還設計有主機-輔機電氣控制回路,可滿足具有主輔機啟動的應用場合。
2、型號說明:                                                  
| 輸入電壓 | 變頻器型號 | 額定輸出電流 | 適配主電機 | 適配輔電機 | 
| 三相380V | EN501-4T1600 | 304(A) | 160KW | 7.5KW | 
| EN501-4T2000 | 380(A) | 200KW | 11KW | |
| EN501-4T2500 | 474(A) | 250KW | 15KW | |
| EN501-4T3150 | 600(A) | 315KW | 18.5KW | 
                              表1
3、EN501節能一體化變頻控制柜內部結構分布圖:
EN501系列節能一體化變頻控制柜內部與外接接線如下三部分,安裝時將這些線路接好即可,簡單方便,容易操作。
   (1)電源進線端子R/S/T。
   (2)主電機接線端子U/V/W。
   (3)輔助電機接線端子X/Y/Z。
           
   
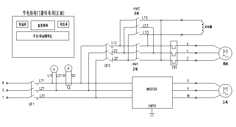
  4、EN501節能一體化變頻控制柜主回路接線原理圖:
 
 
                           圖二、EN501主回路接線圖
   5、工藝參數設置與選擇
   (1)工藝參數組共6組,參數1~參數6,每個參數有8段,每段設置有運行時間和運行頻率。見下表:
 
 
               表2
    (2)界面選擇與參數設置
     設置與選擇 鍵進入參數選擇界面,
鍵進入參數選擇界面, 選擇參數,按
選擇參數,按 鍵確認后返回主運行界面。
鍵確認后返回主運行界面。   
圖四、參數設置流程圖
按 可選擇上界面中的段,按
可選擇上界面中的段,按 可選擇“時” 、“分”、“頻率”。
可選擇“時” 、“分”、“頻率”。
三、EN501球磨機專用一體機注意事項
   1、選型、接線與參數設置
      球磨機選型參看表1中配置,接線方式參看圖二、圖三機體內部接線端子圖與接線原理圖,按圖中指示進行接線。接線結束后根據磨碎工藝要求進行設置,設置方式參看圖四、的參數設置流程圖,主要設置每段運行時間與運行頻率的值。
   2、特殊輔機配置的球磨機選型
少數場合球磨機的主機與輔機的功率段配置會存在下面表中情況:
| 輸入電壓 | 變頻器型號 | 額定輸出電流 | 適配主電機 | 適配輔電機 | 
| 三相380V | EN501-4T1600 | 304(A) | 160KW | 11KW | 
| EN501-4T2000 | 380(A) | 200KW | 15KW | |
| EN501-4T2500 | 474(A) | 250KW | 18.5KW | |
| EN501-4T3150 | 600(A) | 315KW | 22KW | 
                                         表3
如有上述情況,輔機比標準配置大一檔,須另外定制產品。
   3、啟動注意事項
   (1)具有輔機類球磨機
     大部分球磨機同時具有主電機與輔助電機,輔助電機用于啟動及裝料時使用。球磨機裝料完成后,啟動輔助電機工作,工作5分鐘左右,或待轉筒內的原料被搖均勻后停止輔機,轉換到主機工作狀態,即可良好工作。如裝料后立即在主機狀態運行,因料體沉淀導致須更大啟動力矩,會導致皮帶打滑長期啟動會損壞皮帶。
   (2)無輔助電機類球磨機(很少類型)
     少數球磨機無輔機,在裝料結束,或者裝有料體的轉筒停機較久導致料體沉淀底部,此時啟動旋轉到90度時須求轉矩最大,如繼續運行會造成皮帶打滑或損傷皮帶,需要立即停止電機運行,轉筒由于重力向相反回轉,待再次因重力向正傳方向旋轉時再次啟動電機,變頻器以轉速跟蹤再啟動工作,如蕩秋千模式,反復甩磨,來回多次即可將轉筒在較小的力矩下啟動起來。此種工作位甩磨啟動。需要將變頻器設置到自由停機和轉速跟蹤再啟動模式。
四、EN501球磨一體機用于球磨機的優點
五、現場使用描述及圖片










 ?
?
? 4000-711-088
深圳市南山區桃源街道麗山路大學城創業園1503室
0755-26985120
info@enc.net.cn